- Rozdzielacz hydrauliczny monoblokowy przeznaczony do pracy w maszynach rolniczych i budowlanych
Produkty subskrypcyjne w twoim koszyku
Ustaw jedną częstotliwość dostaw dla wszystkich produktów subskrypcyjnych z twojego koszyka co:
Produkty subskrypcyjne w twoim koszyku
Rozdzielacz hydrauliczny monoblokowy Salami, typ VDM09, 2-sekcyjny. Rozdzielacz hydrauliczny monoblokowy przeznaczony do pracy w maszynach rolniczych i budowlanych (oferta dotyczy wersji na linki).
DANE PODSTAWOWE
| Liczba sekcji |
2 |
| Maksymalne ciśnienie | 280 bar |
| Maksymalny przepływ | 90 l/min |
| Rozstaw sekcji | 38 mm |
| Masa własna | 6,5 kg |
| Typowe zastosowanie | hydraulika siłowa |
| Kraj pochodzenia |
Włochy |
| Strona internetowa producenta | www.salami.it |
Istnieje możliwość skonfigurowania wszystkich rozdzielaczy według indywidualnych wymogów klienta.
W podstawowej wersji rozdzielacze wyposażone są w:
- w pozycji 0 suwaki centralnie zamknięte
- sekcję wejściową z zaworem przelewowym.
Oferowany rozdzielacz sprzedawany jest bez linek sterujących
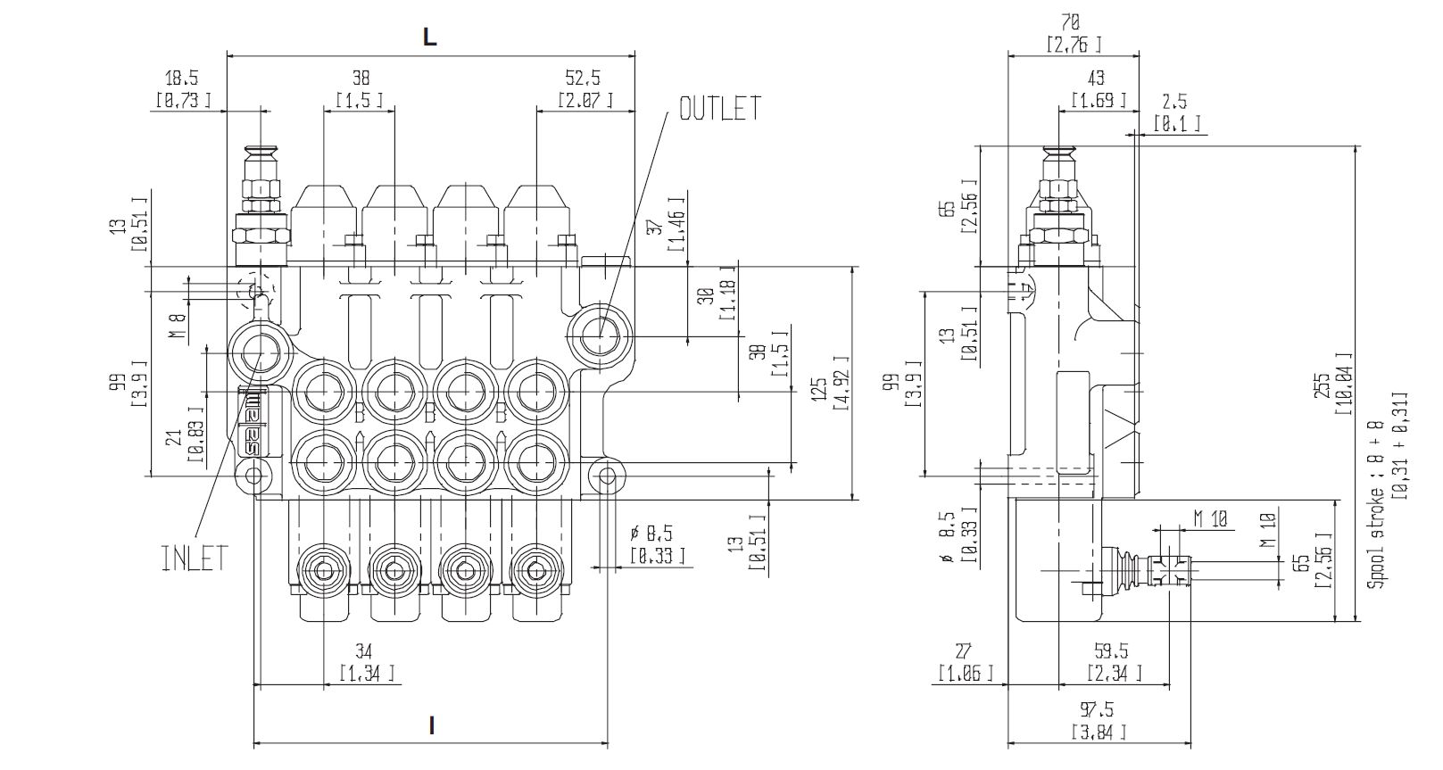
RYSUNEK TECHNICZNY


Uwaga: Podane powyżej parametry techniczno-ruchowe produktu mają charakter informacyjny. Właściciel i administrator sklepu internetowego hydromech.eu nie ponoszą odpowiedzialności za ich zgodność z parametrami produktu dostarczanego przez producenta. Dane źródłowe zostały zamieszczone w broszurze producenta, którą można pobrać z zakładki "Do pobrania" (poniżej).







